关于我们  |  培训项目  |  在线教育  |  企业内训
行业专家  |  书籍推荐  |  在线报名  |  师资招聘
 
液压气动培训 当前位置:首页 > 培训项目 > 液压气动培训

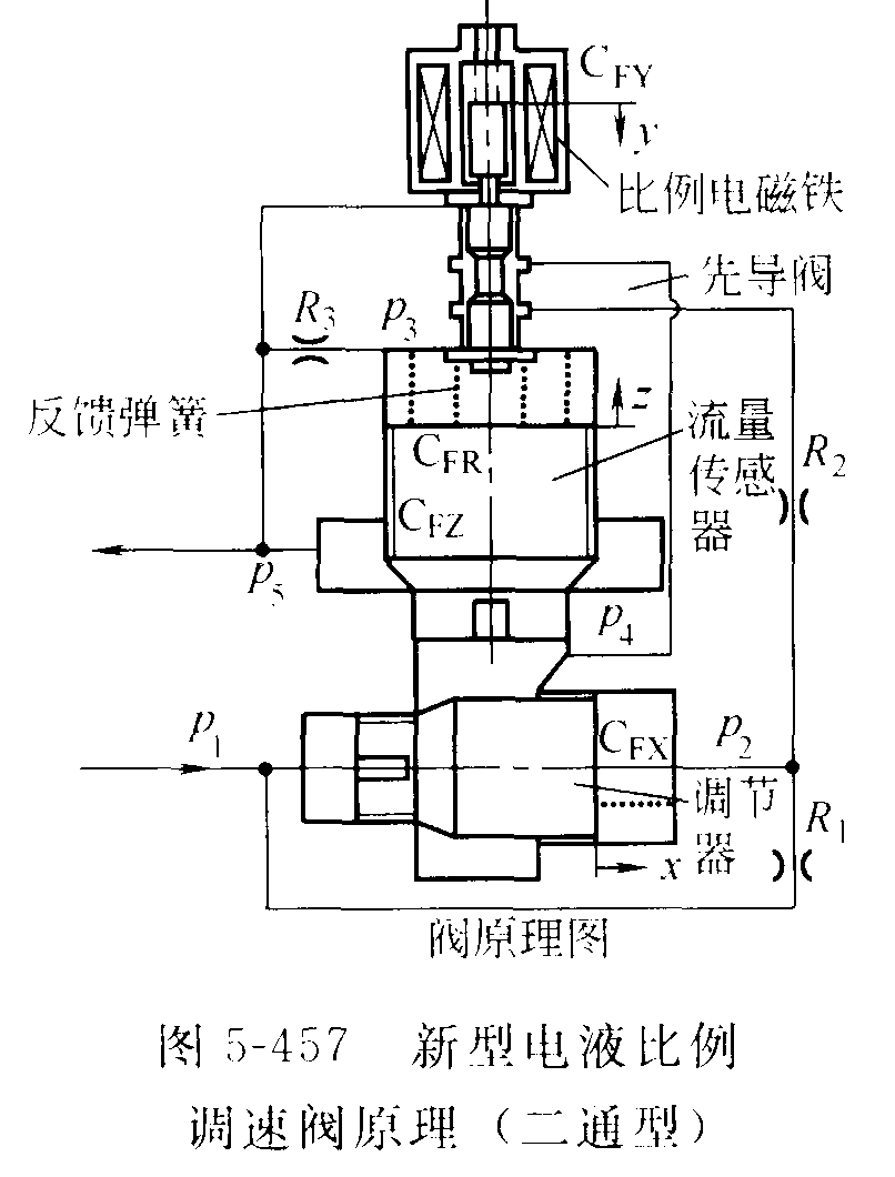
新型电液比例调速阀结构
   信息发布:中科智谷   发布时间:2016/3/10

      下图为为采用流量位移一力反馈原理图(路甬祥博士发明)。它由耐高压比例电磁铁、先导阀、流量传感器和流量调节器四大部分组成。这种阀突破了传统调速阀由“定差减压阀+节流阀”构成的方案,克服了传统调速阀中存在的负载压力变化对流量超调、流量误差影响大的缺点,响应快,静动态特性好。流量传感器检测出通过阀的流量,并将此流量转化为流量传感器(阀芯)的位移,位移的大小改变反馈弹簧的变形量,变形量转化为反馈力作用在先导阀阀芯上,与比例电磁铁的电磁力相比较,构成流量一位移一力反馈闭环调节系统,加上液阻R3构成的主级与先导级之间的动压反馈控制,稳定地控制着由P1流人从P5流出的流量大小。具体工作过程如下。存电磁铁无输人信号时,先导阀处于关闭状态,主油路调节器阀芯两端油液压力相等,而作用面积不等(右端大),加之弹簧力的作用,不论进口油压多高,调节器阀口总处于关闭状态,出口无油液输出。

 

上一篇: 液体静压力的基本方程及其物理意义
下一篇: 插装单元主要故障

友情链接  
    人力资源和社会保障部     工业和信息化部教育与考试中心     中国就业培训技术指导中心     中国国家图书馆     国家开放大学     中国科学技术协会     中国科学技术馆     北京教育考试院     中国科普博览     杭州教育宝


版权所有© All Rights Reserved北京中科智谷机电技术研究院  
技术支持:FUQIIT  京ICP备12051865号-3